Tip #11 — It's really just a bunch of lines and shapes
Out of any topic under the patio-sized umbrella of fluid power, hydraulic symbology garners the most requests from those wishing to learn more about fluid power. Reading any schematic with more than three symbols can be daunting if your experience is limited. But it’s not impossible to learn. In fact, it only takes a basic level understanding of how symbols work and how they’re arranged in a diagram. One challenge—even if you’ve memorized every symbol in the library—is understanding why a particular symbol is used in a circuit; that part is hard to teach and just comes with experience.
This month, I will give you the basics so you know how the standardized lines and shapes are drawn and structured so they can be universally interpreted. If you’re already familiar with schematics, please bear with the simplicity. When possible, I’m also going to try to give examples of older symbols because many plants have old machines with old schematics.
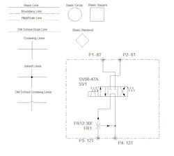
The basic elements of any schematic are the lines of various types. The most commonly used line is the solid, black style, which I call the Basic Line. This is a multi-function line, and is used for all the common shapes (such as squares, circles and diamonds) in addition to representing fluid conductors, such as suction, pressure and return lines.
Another style of line commonly used is the dash-dot Boundary or Enclosure Line. This represents a grouping of hydraulic components as part of a compound component (such as a pilot operated directional valve, with both pilot and main stage valve together), a sub circuit (such as a safety circuit for a hydraulic press) or a stand-alone hydraulic manifold with cartridge valves. Generally, the Boundary Enclosure is a four sided polygon, using the dot-dash line, with various valve symbols contained within as representation of the actual hydraulic system.
The third most common line you will see is the simple dashed line. This is a dual function line, representing both pilot and drain lines. A pilot line in both representation and function uses hydraulic energy to signal or operate other valves. Learning to comprehend pilot lines is key to understanding advance hydraulic schematics. As a drain line, the dashed line simply represents any component with leakage fluid needing a path represented in the drawing.
When lines in a schematic represent hoses, tubes or pipes on a machine, they are often required to cross or join with other conduits. In the case of joined hydraulic conduits, a dot or node is added to the joint on the drawing to show how they’re joined on the machine. A line that crosses on a drawing doesn’t necessarily have to cross on the machine, but clarification on the drawing is required to differentiate lines that cross from lines that join. Crossing lines used to be shown as a jump or bridge, but the current standard is now that they simply cross with no drama.
If we get slightly more advanced than your basic line, we have three other common shapes used in hydraulic schematics. These are the circle, square and diamond. Ninety-nine percent of hydraulic symbols use one of these three as a foundation. Pumps and motors of every kind are drawn using a circle, as are measuring instruments. Valves of every kind use the basic square as a start. Some are simply one square, such as pressure valves, but others use three joined squares, such as with a three-position valve. Diamonds are used to represent fluid conditioning devices, like filters and heat exchangers.
I’ve included the above basic schematic to express a few of the things I’ve mentioned thus far. Next month, I’ll get into more detail with pressure valves and explain the use of pilot lines to create fun circuits; that’s right, I said FUN. If you weren’t a nerd like me, you probably wouldn’t have gotten this far anyway, so you probably agree that hydraulic symbology is a hoot (man, I need to get out more).


